![]() |
Домашняя страница
Поиск
Контакты
ICN |
![]() |
|
| E-Doku Информация Справка Обратная связь | |
![]() |
![]() |
![]() |
![]() |
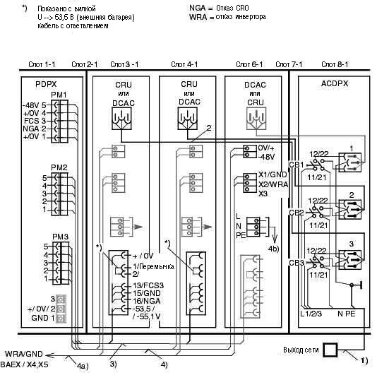
PSDXE, электрическая схема передней панели
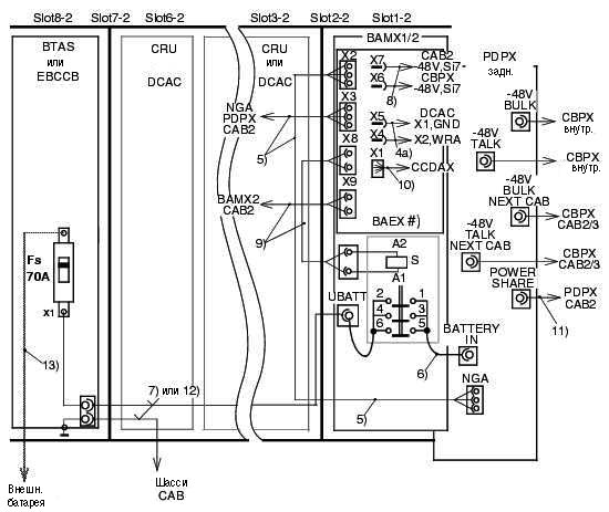
PSDXE, электрическая схема объединительной платы
![]() |
||||
![]() |
||||
![]() |
![]() |
![]() |
||
| Hicom 300 E V3.0 Руководство по обслуживанию | Siemens Ном. для зак.: P31003-G1037-E403-4-5620 | Дата конвертации: 2000-10-27 | |
| Контакты: группа Е-Doku | © Siemens AG 2000 | ||